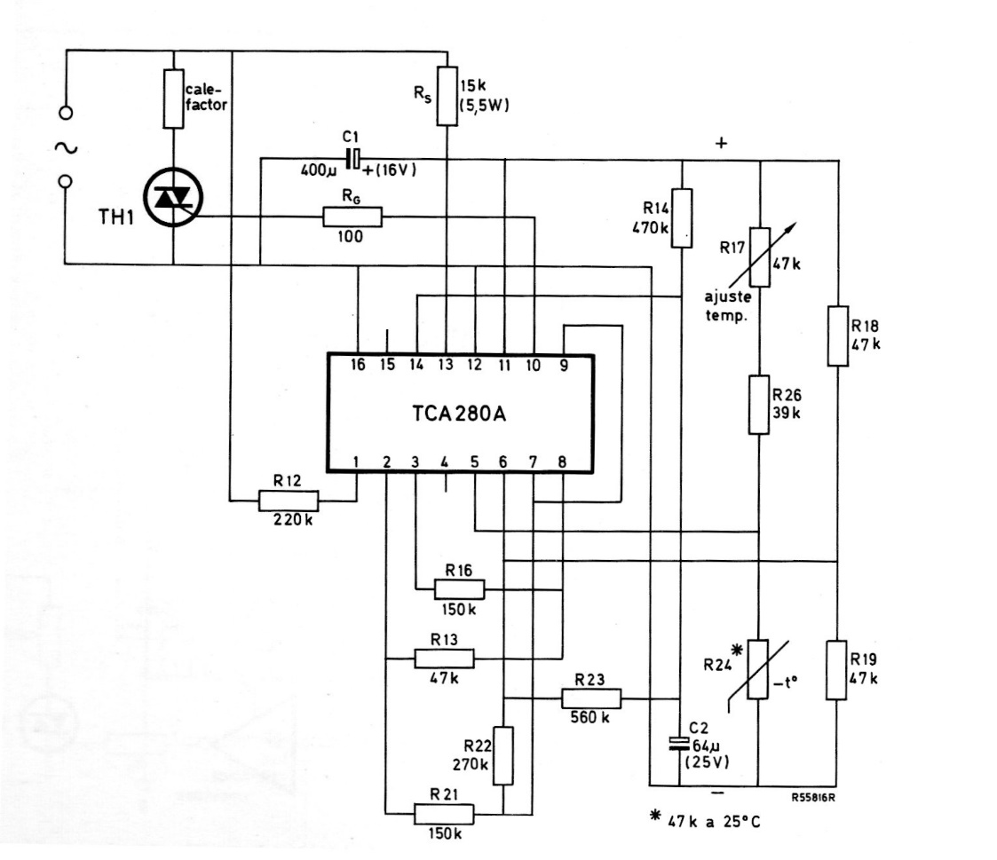
This circuit is from a 1975 Miniwatts magazine, therefore using Philips components from that time, now difficult to find. The circuit directly controls a heating element via a Triac.
This non-inverting AC amplifier was found on a Popular Electronics. The setting applies to any...
This circuit supplies 5 V from two AA batteries. The output current is 4 mA, resulting in an 11 mA...
With this regulator we can have currents of up to 4 amps with 5V at the output. The transistor can be...