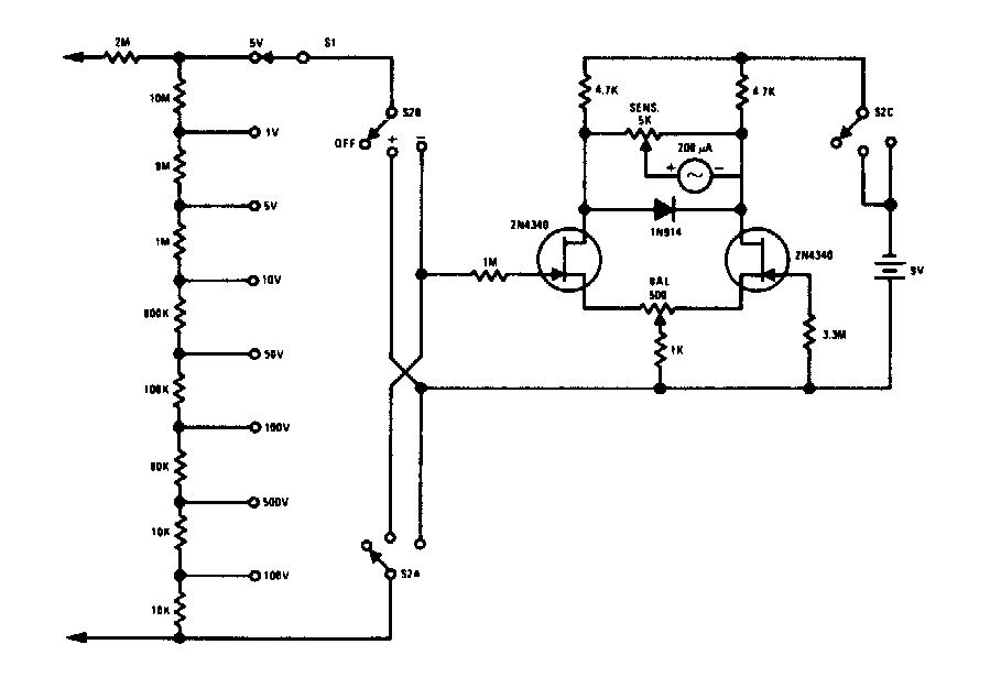
Virtually any FET can be used on this voltmeter found in old documentation. The indicator is a microamper meter 0-100 uA and the accuracy of the circuit depends on the accuracy of the resistors used.
This circuit was found in an American 1980s documentation. Transistors can be commonly used for...
This regulator provides a regulated output voltage of 48 V under a current of up to 1 A from a 60...
The integrated circuit used in this filter is not very common today, but the configuration can be implemented...