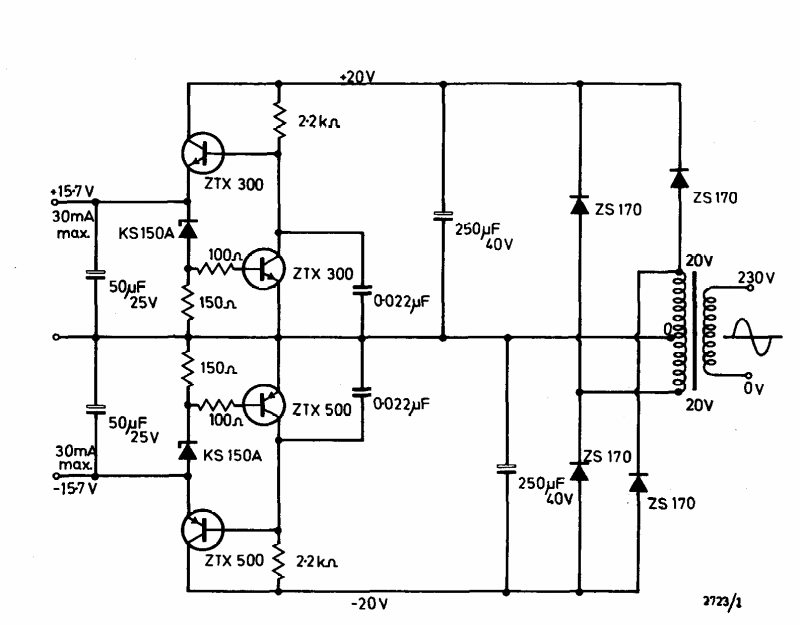
This symmetric 30 mA x 15 V power supply was found in the Ferranti transistor manual from 1974. Transistors are common types at the time.
The frequency of the signal produced by this oscillator depends on the amount of light falling...
The circuit presented is based on a mechanical tuning fork. The circuit is suggested by National...
This is a well-known RC oscillator configuration using a 741 operational amplifier. The circuit is from...