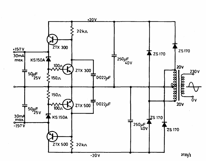
This symmetric 30 mA x 15 V power supply was found in the Ferranti transistor manual from 1974. Transistors are common types at the time.
This circuit was found in an American 1980s documentation. Transistors can be commonly used for...
This regulator provides a regulated output voltage of 48 V under a current of up to 1 A from a 60...
The integrated circuit used in this filter is not very common today, but the configuration can be implemented...