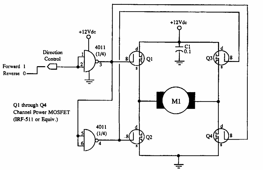
This circuit, which appears elsewhere in this section, was taken from McGRAW documentation from the 1990s. The circuit supports any MOSFET according to the motor current.
This circuit, from ancient French documentation, produces a rectangular pulse from input pulses...
This timer for small intervals, but which can be increased with the increase of R1, was obtained in an...
Found in a 90s Radio Electronics, this circuit can supply currents of a few amps, according to the power...