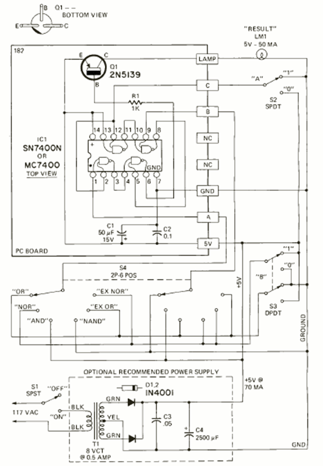
We found this circuit in the May 1972 issue of Radio Electronics magazine. Its purpose is to teach logic using integrated circuits of the TTL family. The 5 V power supply is included.
Texas Instruments SN74HCS32 Q1 2-input OR gate This Texas Instruments integrated circuit has 4...
The output voltage is adjusted by the trimpot. The power transistor mist be mounted on a heatsink. The 3.9...
This alarm circuit was found in a 2004 documentation. The circuit searches for open NC sensors....