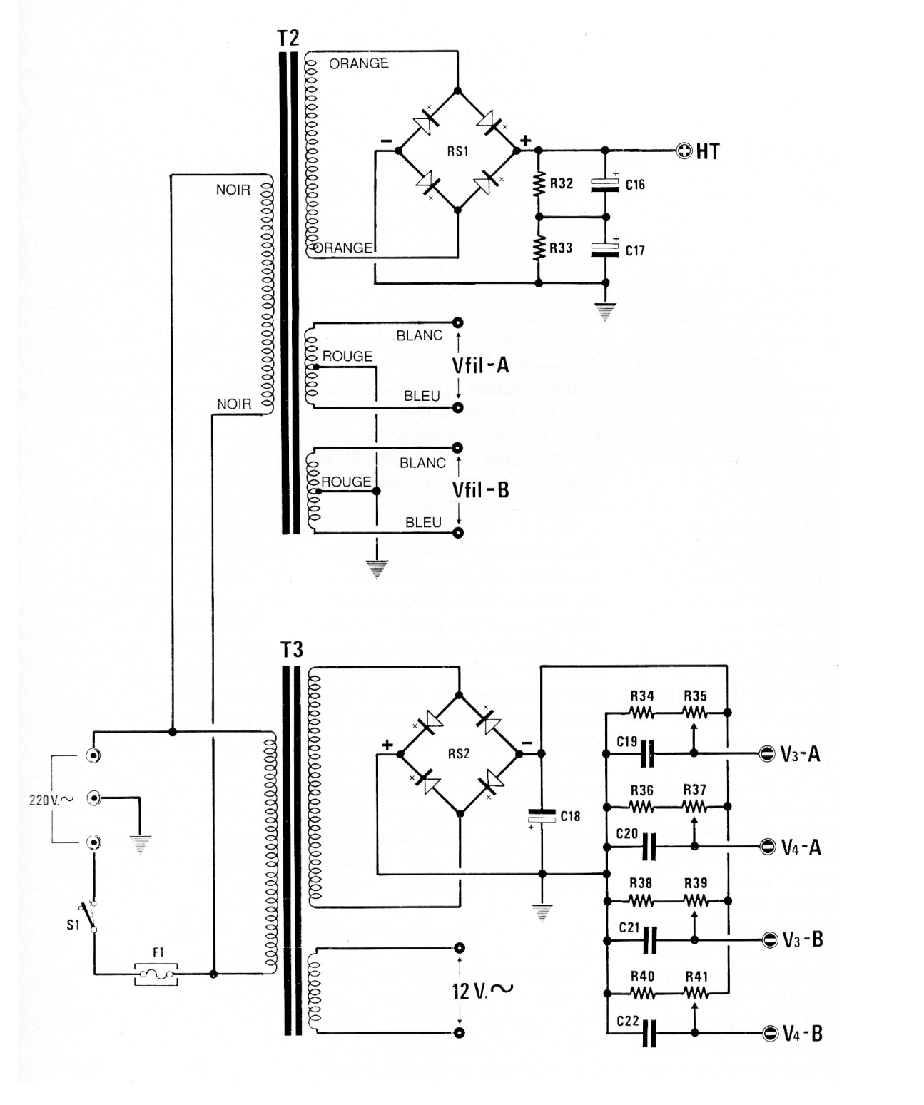
This is the power supply for the EL34 tube amplifier given in V234. This power supply supplies all necessary voltages to the circuit.
This circuit was found in a 90s Popular Electronics. The circuit uses components from that time,...
Found in a 1966 General Electric manual, this circuit provides a delay in starting. The motor is...
The transistors can be the BC548 and BC558 and the operational can be a 741. The circuit is from...