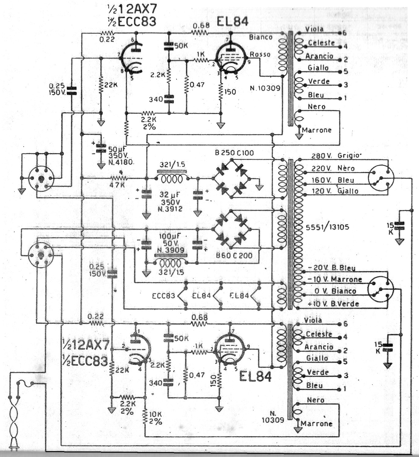
This is a diagram of a 1970s commercial amplifier with two double tubes and a power of 10 W per channel. Critical components are valves and transformers, as well as filter shocks used at the source. The circuit has a transformer with two separate secondary windings for feeding the two channels by independent sources.




