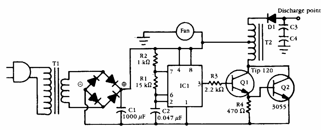
This circuit was obtained from American documentation from the 1990s. The transformer can be a car ignition coil that works like an autotransformer. Q2 must be equipped with a heat sink.
This well-known siren configuration using complementary transistors is from a 1980s documentation. The...
This circuit was found in an old American magazine and could make use of more modern components...
This circuit is from the Philips integrated circuits manual of 1990. It is intended for magnetic...