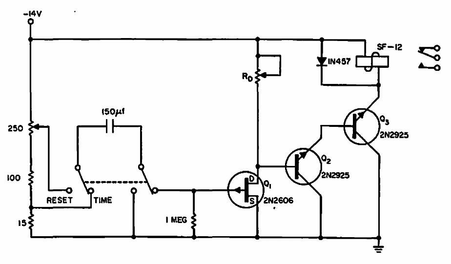
Found in a 1965 Electronic Design, this circuit can be made with modern equivalent transistors. The capacitor basically determines time.
This non-inverting AC amplifier was found on a Popular Electronics. The setting applies to any...
This circuit supplies 5 V from two AA batteries. The output current is 4 mA, resulting in an 11 mA...
With this regulator we can have currents of up to 4 amps with 5V at the output. The transistor can be...