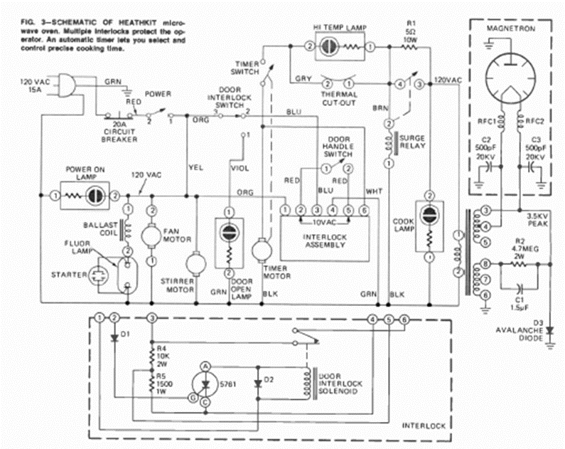
This is a typical circuit for an old microwave oven. We took it from an August 1973 Radio Electronics magazine, from an article that taught how to make repairs.
For those who like experimental circuits, here is a sequential flasher system with LEDs, which can be...
This circuit can be used in broilers, greenhouses, drying chambers to regulate the temperature in a simple...
This circuit consists of an electrostatic sensor that can check if a cable is energized by simply...