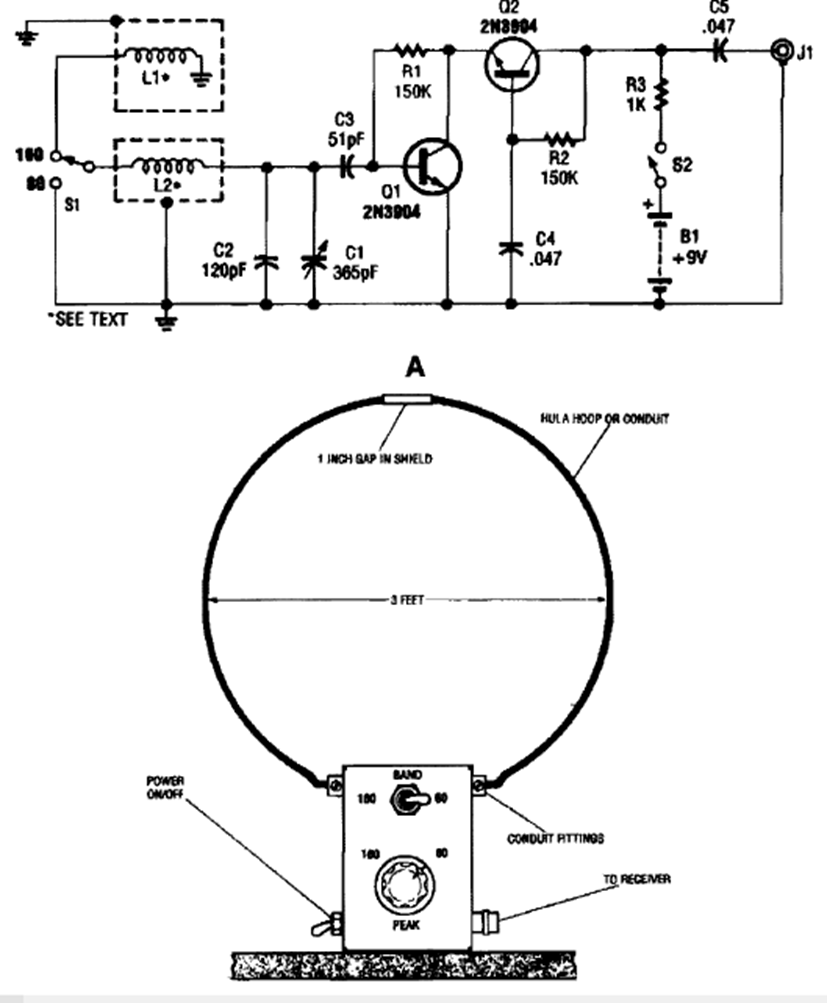
This longwave signal booster circuit was found in the 1995 Encyclopedia of Electronic Circuits Volume 5. Note the dimensions of the board. The transistor is a general-purpose transistor.
Varactor diodes are our varicaps of today. This circuit for switching signals in an RF circuit was found...
This Hughes circuit is from 1968. Equivalent modern components can be used. The input impedance is...
This circuit digitally counts input pulses. The circuit from a November 1970 Radio Electronics uses...