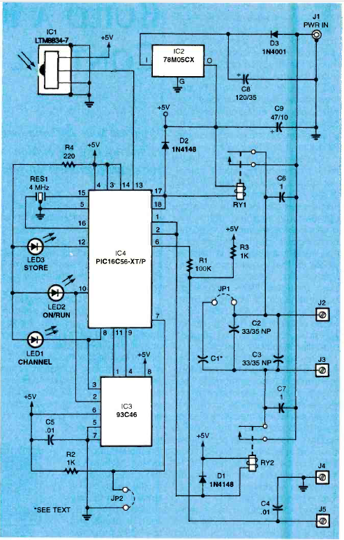
This is perhaps the first PIC project to appear in a publication. The article is from Radio Electronics magazine in December 1987.

This is perhaps the first PIC project to appear in a publication. The article is from Radio Electronics magazine in December 1987.
