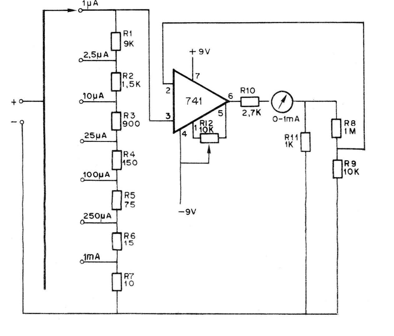
This traditional circuit of old documentation uses a 0-1 mA milliammeter and has several scales. The symmetrical power supply is made up of two 9 V batteries. Potentiometer or trimpot R12 serves as a zero adjustment for the operational. The accuracy of the instrument depends on the accuracy of the resistors.




